NXP PCF8883 – jednokanałowy przełącznik zbliżeniowy
Układ PCF8883 pozwala zbudować bezstykowy przełącznik o dużych możliwościach i wielu wariantach działania. Układ działa jak przełącznik wyzwalany dotknięciem lub zbliżeniem na niewielką odległość palca do metalowej elektrody.
Rozmiar i kształt elektrody może być dobierany w szerokim zakresie a ona sama usytuowana w znacznej odległości od układu. Układ PCF8883 wyposażono w układ autokalibracji zapewniający stabilną pracę w zmiennych warunkach otoczenia. Producentem układu jest firma NXP.
Podstawowe cechy układu PCF8883
|
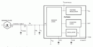
Na rysunku 1 pokazano budowę wewnętrzną układu PCF8883. Kluczową rolę pełni w układzie blok sensora, do którego poprzez elementy RC filtru dolnoprzepustowego jest dołączona zewnętrzna elektroda. Zbliżenie palca do elektrody lub dotknięcie powoduje zmianę jej sumarycznej pojemności i wpływa na pracę wewnętrznego oscylatora. Po wykryciu zmiany pojemności, blok sensora steruje układami COUNTER LOGIC formującymi odpowiedź wyjściowej linii sterującej. Zależnie od wybranej opcji linia wyjściowa zachowa się jak przekaźnik: zmieni stan na czas dotknięcia, zmieni stan na przeciwny lub wygeneruje impuls. Wewnętrzny regulator dostarcza napięcia obwodom PCF8883 o wartości niezależnej od poziomu zasilania i ustawionych parametrów pracy.
Na rysunku 2 pokazano schemat aplikacyjny układu. Na schemacie do wyprowadzenia IN układu dołączono filtr dolnoprzepustowy oraz zwory pozwalające wybrać jako czujnik jedną z trzech elektrod na PCB. Dla celów demonstracyjnych na opracowanej płytce drukowanej elektrody różnią się powierzchnią: od bardzo dużej do bardzo małej. Funkcje wykonawcze pełni tranzystor T1 sterowany z wyjścia OUT układu PCF8883.
| Artykuł, w którym dokładnie pisano układ PCF8883 i inne układy tego typu z oferty NXP można przeczytać tu. |
Tranzystor może sterować na przykład zewnętrzny przekaźnik. Dioda sygnalizacyjna D1 świeci się w momencie wykrycia przez układ zbliżenia lub dotknięcie elektrody czujnikowej. Całość zasilana jest z portu USB komputera.
Rys. 1. Uproszczony schemat blokowy układu PCF8883 z elementami otoczenia aplikacyjnego
Przełącznik JP1 połączony z wejściem TYPE układu PCF8883 pozwala wybrać tryb pracy linii wyjściowej OUT. Zwarcie środkowego styku przełącznika (na płytce urządzenia oznaczonego TIM – od timer) do masy (styk SW) powoduje ustawienie linii OUT w stanie wysokim tak długo jak elektroda jest dotykana lub zbliżona jest do niej ręka lub palec. Zwarcie środkowego styku do napięcia zasilania (pozycja TOG od toggle) spowoduje, że kolejne dotknięcia będą przełączały wyjście OUT w stan przeciwny.
Rys. 2. Schemat elektryczny projektu referencyjnego
Pozostawienie środkowego styku nie połączonego spowoduje wygenerowanie na wyjściu OUT impulsu o czasie trwania ok. 1 s (czas trwania zależy od pojemności kondensatora C3). Kolejny impuls zostanie wygenerowany przy następnym dotknięciu elektrody.
Wartości elementów podane na schemacie należy traktować orientacyjnie ze względu na rozrzut parametrów użytych elementów, a także z powodu wpływu zastosowanej elektrody i przewodu łączącego ją z układem.
Dla zapewnienia stabilnej i zawsze pewnej pracy przełącznika warto indywidualnie dobrać wartości kluczowych elementów: rezystora R2 i kondensatorów C5 i C4. Jeżeli elementy zostaną dobrane prawidłowo napięcie na wyprowadzeniu CPC układu PCF8883 powinno mieć 1 wartości napięcia na wyprowadzeniu VDDINTR (nie napięcia zasilania!).
Producent zaleca żeby w czasie pomiaru napięcia na wyprowadzeniu CPC korzystać z dodatkowego wtórnika separującego o dużej impedancji wejściowej w przeciwnym wypadku układ się wzbudza i pomiar jest niemożliwy. Można jednak obejść ten problem i na czas pomiaru odłączyć kondensator C6 od wyprowadzenia CLIN i korzystać z cyfrowego multimetru o dużym oporze wejściowym lub z oscyloskopu.
Najpierw należy dobrać pojemność kondensatora C4 (wyprowadzenie CPC) który wpływa na czułość całego układu. Następnie przy dołączonej elektrodzie należy tak zmieniać wartości opornika R2 i kondensatora C5 żeby napięcie na wyprowadzeniu CPC osiągnęło 1 wartości napięcia VDDINTR. Podczas dobierania elementów elektroda nie powinna być dotykana.
Dla schematu aplikacyjnego pokazanego na rysunku 2 i zaprojektowanej płytki testowej najlepsze rezultaty osiągnięto dla następujących wartości elementów:
R2=47 k?, C4=220 nF, C5=47 pF
Układ działa stabilnie i pewnie zarówno dla znajdującej się na płytce elektrody o największej jak i najmniejszej powierzchni. Pewne przełączenie następuje nawet jeśli elektroda jest przykryta folią plastikową, papierem czy tekturą o grubości 2 mm.





Prof. Ryszard Tadeusiewicz: Sztuczna inteligencja wykorzystująca seks w komputerze
Grzegorz Kamiński: Historia pewnej płytki krzemowej 300 mm (12”)
Analiza rynku sztucznej inteligencji: firmy o największym wzroście przychodów z AI w 2026 roku 



